军事:中国首台潜艇永磁电机试验成功 为何令美军如芒在背(2)
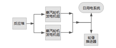
而在潜艇方面,目前包括“海狼”、“弗吉尼亚”在内的最先进的核潜艇,都实用齿轮箱直接传动,将汽轮机的动力通过机械传动直接传输到动力轴上。而根据美国海军的计划,未来将会在“弗吉尼亚”改进型潜艇上使用电传动,即汽轮机的动力首先驱动发电机发电,再驱动推进电机,这样就可以取消减速齿轮,噪音水平大幅度降低。

格莱纳德·利普斯科姆号核潜艇电力系统推进示意图

美国海军下一代核潜艇全电力推进系统示意图
而如果中国能够在003型航母、055A大型驱逐舰上运用大功率推进电机——那么这种电机完全可能用到新一代核潜艇上。如果这种电机还是这次试验的永磁电机,那么其尺寸、重量、噪音又可以进一步降低。
如果这个目标得以实现——中国直接就能在核潜艇动力系统方面,达到世界最先进水平——这将是真正的“跨越式”发展。
未来的展望固然美好,但我们还是得看到,在潜艇技术方面,中国还不敢说已经走到世界最前沿。
网上大家一直都在诟病日本“苍龙”级潜艇,之前我们也曾说过,在澳大利亚竞标中,一个“神秘人”透露了“苍龙”级高航速下发出特殊噪音,容易被发现的问题——这可是宝贵的“实战”经验哦……

结果“苍龙”就出局了……
但与“苍龙”进行“实战”对抗中,把消息透露给“神秘人”的某方也发现,这种艇在低速状态下的静音性还是非常可观的,至少是不亚于号称“大洋黑洞”的“基洛”级。而且“苍龙”的作战系统也还是比较先进的。
按照某方的评估,“苍龙”和中国最新的常规潜艇相比,应该说还是互有短长。至少是还不能达到像99A坦克对10式那样的“压倒性优势”。
“苍龙”级——也还真的不能算世界最先进的常规潜艇吧。我们从很早的时候就提到的,中国和俄罗斯在潜艇技术方面的交流——AIP换静音和水声技术,到目前为止,仍在实施中,我国的下一代常规潜艇上可能才能看到这方面的成果。
另一方面,我国的核潜艇技术和美俄比差距也不小,尤其是核动力系统方面,我们的反应堆在功率密度、最大输出功率等关键指标方面,还是比较落后的。093型核潜艇,被认为综合而言能接近早期批次“洛杉矶”水平,但在动力系统某些关键性能方面,可能还比不上它。和“海浪”、“弗吉尼亚”或者“亚森”(885型)比的话,还是有很大差距的。
